海洋生态环境浮标自动监测站作为一种自动化海洋监测技术,相比传统手工监测,可对海洋环境进行自动、连续、长期的实时监测。福建省生态环境厅紧紧围绕海洋生态环境监测事业发展需求,以海洋自动监测为特色方向,总投资约1000万元,在三都澳、闽江口等重要海湾、敏感海域建设10个海洋生态环境浮标自动监测站,提升海洋自动监测能力。该项目通过技术创新与智能化升级,实现了海洋生态环境监测能力的跨越式提升,为福建省海洋生态保护与高质量发展注入强劲动能。
一、科技领航:构建“智慧监测”新体系
福建省海洋生态环境浮标自动监测站通过搭载多参数传感器、营养盐分析仪等监测设备,可实时开展水温、盐度、ph、溶解氧、浊度、叶绿素a、氨氮、硝酸盐、亚硝酸盐和磷酸盐等10项水质参数监测;同时在江阴、湄洲湾、古雷等3个敏感海域浮标自动监测站搭载油膜监测分析仪,实现化工园区溢油污染预警预报功能。监测数据依托“4g 北斗”双通道传输技术,可实时安全回传水质数据,显著提升数据的时效性。
此前,福建省已在厦门湾西海域、九龙江入海口建成2套浮标自动监测站,目前共投放12套,海水水质自动监测网络已初具规模,基本实现了对海水水质主要污染物浓度及变化趋势的动态监控。

海洋环境实时监测系统
二、关键技术:精准识别数据质量
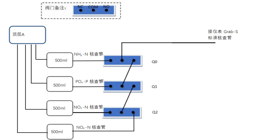
为提升海洋生态环境浮标自动监测站数据的准确性和可靠性,福建省海洋生态环境监测中心于2024年10月开展了10座海洋生态环境浮标自动监测站“营养盐在线质控模块”升级改造。该模块通过三大创新实现技术迭代。
1.智能核查系统。内置4种有证标准物质,每日自动触发标样与空白核查,当标样实测浓度与标准值偏差≤±10%、空白核查数据低于4倍检出限时,判定为合格,系统自动标记合格数据。
2.一体化流路设计。采用倒置式支架与紧凑型管路连接,减少液体损耗与污染风险,显著提升系统稳定性。同时,实现分析废液的自动收集,解决了对海水产生二次污染的问题。
3.闭环智能控制。主控系统实现“指令-执行-反馈”全流程自动化,确保质控核查与常规监测无缝衔接。

质控模块的工作流程图
三、成效显著:数据驱动海洋治理现代化
海洋生态环境浮标自动监测站的建成,实现了从监测数据采集、数据传输、数据入库、数据统计分析、预警评价、信息发布等全过程自动运行,极大地提升了福建省海洋生态环境实时监测、评价和预警能力,初步实现海洋生态环境智慧化精准管理。同时,配置营养盐分析仪质控核查模块加强质控,在线监测数据推送至省厅生态云平台数据库和国家海洋环境监测中心数据库,监测超标数据每天以短信形式发布给沿海各地市生态环境局,实现数据共享和及时预警。
四、未来展望:打造海洋生态保护“福建样板”
碧海清波,科技护航。福建省海洋生态环境浮标自动监测站的建设,以科技之力守护海洋生态底色,绘就人与自然和谐共生的美丽画卷!
在未来将深化技术融合,推动浮标监测网络“标准化对接”,探索“5g 卫星遥感”融合应用,为福建省重点海域污染防治、美丽海湾建设、海水水质预警预报等工作,提供坚实有力的高质量技术支撑。
浮标照片
扫一扫在手机上查看当前页面


